CIESC Journal ›› 2025, Vol. 76 ›› Issue (6): 2755-2769.DOI: 10.11949/0438-1157.20241337
• Process system engineering • Previous Articles Next Articles
Yi CHEN1,2(
), Yuan XIAO1,2(
), Guomin CUI1,2
Received:2024-11-22
Revised:2024-12-29
Online:2025-07-09
Published:2025-06-25
Contact:
Yuan XIAO
通讯作者:
肖媛
作者简介:陈怡(2000—),女,硕士研究生,cheney_gyl534@163.com
基金资助:CLC Number:
Yi CHEN, Yuan XIAO, Guomin CUI. Parallel evolutionary and mass-heat analogy optimization method of mass exchange network[J]. CIESC Journal, 2025, 76(6): 2755-2769.
陈怡, 肖媛, 崔国民. 质量交换网络的质-能系统比拟与平行进化[J]. 化工学报, 2025, 76(6): 2755-2769.
Add to citation manager EndNote|Ris|BibTeX
| 传质设备 | 比拟关系Ⅰ | 比拟关系Ⅱ |
|---|---|---|
| 填料塔 | ||
| 板式塔 |
Table 1 The analogy of different mass transfer equipment
| 传质设备 | 比拟关系Ⅰ | 比拟关系Ⅱ |
|---|---|---|
| 填料塔 | ||
| 板式塔 |
| 流股 | 流量上限/ (kg/s) | 入口浓度/ (kg/kg) | 出口浓度/ (kg/kg) | mi,j | bi,j | C0j |
|---|---|---|---|---|---|---|
| Kw=0.02 kg NH3/(s∙kg);fC,p=139.05;α=0.66 | ||||||
| R1 | 2.00 | 0.0050 | 0.0010 | — | — | — |
| R2 | 4.00 | 0.0050 | 0.0025 | — | — | — |
| R3 | 3.50 | 0.0110 | 0.0025 | — | — | — |
| R4 | 1.50 | 0.0100 | 0.0050 | — | — | — |
| R5 | 0.50 | 0.0080 | 0.0025 | — | — | — |
| S1 | 1.80 | 0.0017 | 0.0071 | 1.20 | 0 | 0 |
| S2 | 1.00 | 0.0025 | 0.0085 | 1.00 | 0 | 0 |
| S3 | ∞ | 0 | 0.0170 | 0.50 | 0 | 0.001 |
Table 2 Stream data in case R5S3
| 流股 | 流量上限/ (kg/s) | 入口浓度/ (kg/kg) | 出口浓度/ (kg/kg) | mi,j | bi,j | C0j |
|---|---|---|---|---|---|---|
| Kw=0.02 kg NH3/(s∙kg);fC,p=139.05;α=0.66 | ||||||
| R1 | 2.00 | 0.0050 | 0.0010 | — | — | — |
| R2 | 4.00 | 0.0050 | 0.0025 | — | — | — |
| R3 | 3.50 | 0.0110 | 0.0025 | — | — | — |
| R4 | 1.50 | 0.0100 | 0.0050 | — | — | — |
| R5 | 0.50 | 0.0080 | 0.0025 | — | — | — |
| S1 | 1.80 | 0.0017 | 0.0071 | 1.20 | 0 | 0 |
| S2 | 1.00 | 0.0025 | 0.0085 | 1.00 | 0 | 0 |
| S3 | ∞ | 0 | 0.0170 | 0.50 | 0 | 0.001 |
| 流股 | 热容流率上限/[J/(kg/s)] | 入口温度/ ℃ | 出口温度/℃ | ||
|---|---|---|---|---|---|
| H1 | 20.00 | 200.00 | 40.00 | ||
| H2 | 40.00 | 200.00 | 100.00 | ||
| H3 | 35.00 | 440.00 | 100.00 | ||
| H4 | 15.00 | 400.00 | 200.00 | ||
| H5 | 5.00 | 320.00 | 100.00 | ||
| C1 | 18.00 | 81.60 | 340.80 | ||
| C2 | 10.00 | 100.00 | 340.00 | ||
| C3 | 50.00 | 0 | 340.00 | ||
| 比拟参数 | |||||
| Cmax | Tmax | a | cp | ρ | C0 |
| 0.0100 | 400.00 | 100 | 10 | 1000 | 1.4 |
Table 3 Stream data and analogy data in case H5C3
| 流股 | 热容流率上限/[J/(kg/s)] | 入口温度/ ℃ | 出口温度/℃ | ||
|---|---|---|---|---|---|
| H1 | 20.00 | 200.00 | 40.00 | ||
| H2 | 40.00 | 200.00 | 100.00 | ||
| H3 | 35.00 | 440.00 | 100.00 | ||
| H4 | 15.00 | 400.00 | 200.00 | ||
| H5 | 5.00 | 320.00 | 100.00 | ||
| C1 | 18.00 | 81.60 | 340.80 | ||
| C2 | 10.00 | 100.00 | 340.00 | ||
| C3 | 50.00 | 0 | 340.00 | ||
| 比拟参数 | |||||
| Cmax | Tmax | a | cp | ρ | C0 |
| 0.0100 | 400.00 | 100 | 10 | 1000 | 1.4 |
| Problem | X | ∆LX | Xmin | ΦeX | Xg | Φg,X | δ | NP |
|---|---|---|---|---|---|---|---|---|
| GHEN | Q | 100.0000 | 5.00000 | 0.2850 | 100.000 | 0.001 | 0.010 | 10 |
| SP | 0.0300 | 0.01000 | 0.0150 | 1.000 | ||||
| Fcp | 0.0500 | 0.00100 | 0.0001 | 1.000 | ||||
| MEN | M | 0.0003 | 0.00005 | 0.2400 | 0.002 | 0.005 | 0.001 | 10 |
| SPM | 0.0300 | 0.01000 | 0.0600 | 1.000 | ||||
| L | 0.0300 | 0.02000 | 0.1000 | 0.500 |
Table 4 The parameters of the RWCE for optimizing GHEN and MEN
| Problem | X | ∆LX | Xmin | ΦeX | Xg | Φg,X | δ | NP |
|---|---|---|---|---|---|---|---|---|
| GHEN | Q | 100.0000 | 5.00000 | 0.2850 | 100.000 | 0.001 | 0.010 | 10 |
| SP | 0.0300 | 0.01000 | 0.0150 | 1.000 | ||||
| Fcp | 0.0500 | 0.00100 | 0.0001 | 1.000 | ||||
| MEN | M | 0.0003 | 0.00005 | 0.2400 | 0.002 | 0.005 | 0.001 | 10 |
| SPM | 0.0300 | 0.01000 | 0.0600 | 1.000 | ||||
| L | 0.0300 | 0.02000 | 0.1000 | 0.500 |
| 流股 | 流量上限/ (kg/s) | 入口浓度/ (kg/kg) | 出口浓度/ (kg/kg) | mi.j | bi.j | C0j |
|---|---|---|---|---|---|---|
| fC,N=4552 USD/(块·a) | ||||||
| R1 | 2.00 | 0.0500 | 0.0100 | — | — | — |
| R2 | 1.00 | 0.0300 | 0.0060 | — | — | — |
| S1 | 5.00 | 0.0050 | 0.0150 | 2.00 | 0 | 0 |
| S2 | 3.00 | 0.0100 | 0.0300 | 1.53 | 0 | 0 |
| S3 | ∞ | 0.0013 | 0.0150 | 0.71 | 0.001 | 0.010 |
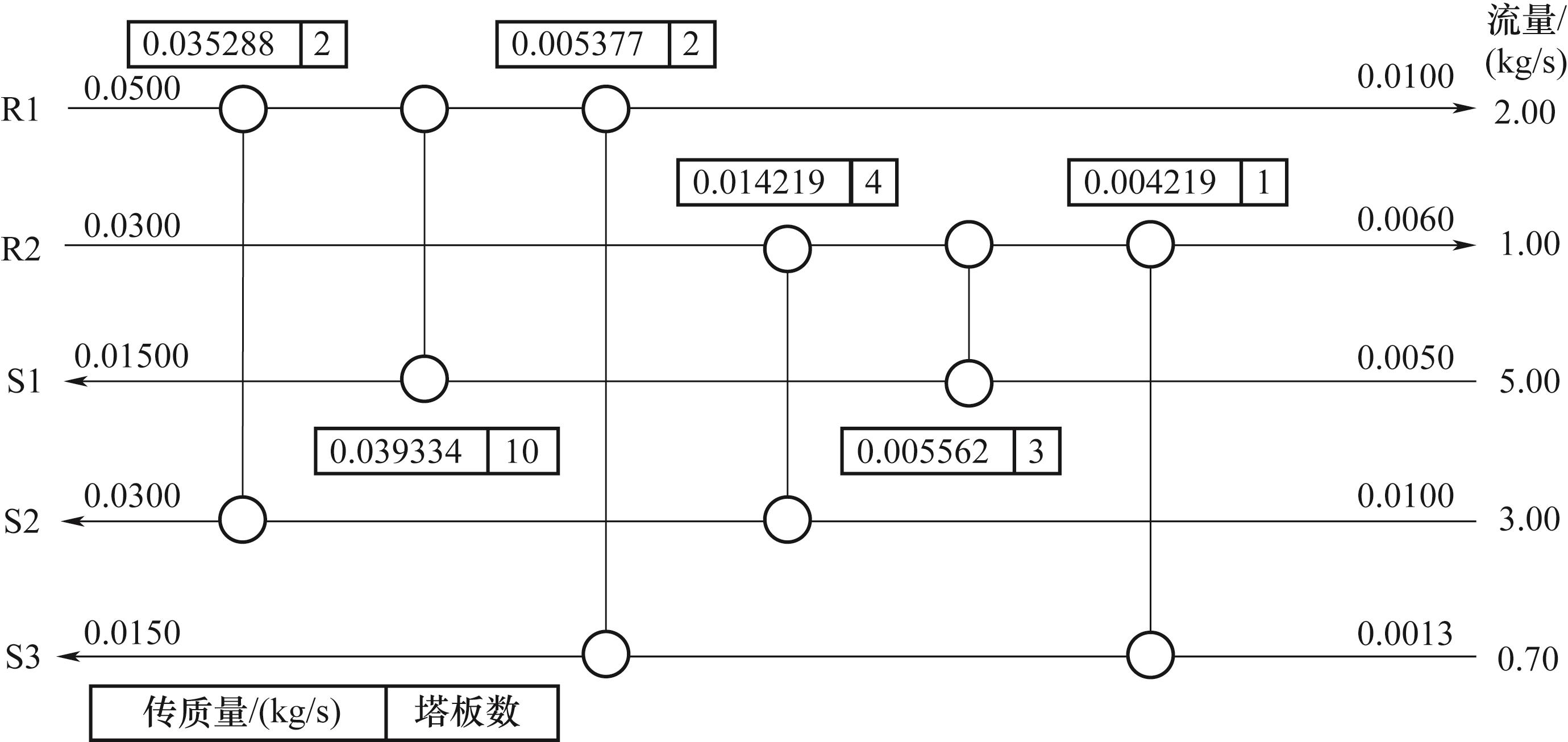
Table 5 Stream data in case R2S3
| 流股 | 流量上限/ (kg/s) | 入口浓度/ (kg/kg) | 出口浓度/ (kg/kg) | mi.j | bi.j | C0j |
|---|---|---|---|---|---|---|
| fC,N=4552 USD/(块·a) | ||||||
| R1 | 2.00 | 0.0500 | 0.0100 | — | — | — |
| R2 | 1.00 | 0.0300 | 0.0060 | — | — | — |
| S1 | 5.00 | 0.0050 | 0.0150 | 2.00 | 0 | 0 |
| S2 | 3.00 | 0.0100 | 0.0300 | 1.53 | 0 | 0 |
| S3 | ∞ | 0.0013 | 0.0150 | 0.71 | 0.001 | 0.010 |
| 流股 | 热容流率 上限/(J/(kg·s)) | 入口温度/℃ | 出口温度/℃ | ||
|---|---|---|---|---|---|
| H1 | 20.00 | 1000.00 | 200.00 | ||
| H2 | 10.00 | 600.00 | 120.00 | ||
| C1 | 50.00 | 200.00 | 600.00 | ||
| C2 | 30.00 | 306.00 | 918.00 | ||
| C3 | 10.00 | 38.46 | 233.00 | ||
| 比拟参数 | |||||
| Cmax | Tmax | μ0 | cp | ρ | C0 |
| 0.0100 | 200.00 | 10000 | 10 | 1000 | 0.8 |
Table 6 Stream data and analogy data in case H2C3
| 流股 | 热容流率 上限/(J/(kg·s)) | 入口温度/℃ | 出口温度/℃ | ||
|---|---|---|---|---|---|
| H1 | 20.00 | 1000.00 | 200.00 | ||
| H2 | 10.00 | 600.00 | 120.00 | ||
| C1 | 50.00 | 200.00 | 600.00 | ||
| C2 | 30.00 | 306.00 | 918.00 | ||
| C3 | 10.00 | 38.46 | 233.00 | ||
| 比拟参数 | |||||
| Cmax | Tmax | μ0 | cp | ρ | C0 |
| 0.0100 | 200.00 | 10000 | 10 | 1000 | 0.8 |
| Problem | X | ∆LX | Xmin | ΦeX | Xg | Φg,X | δ |
|---|---|---|---|---|---|---|---|
| GHEN | Q | 100.0000 | 10.00000 | 0.4000 | 100.000 | 0.005 | 0.020 |
| SP | 0.0300 | 0.01000 | 0.1000 | 1.000 | |||
| 0.5000 | 0.00100 | 0.0001 | 1.000 | ||||
| MEN | M | 0.0003 | 0.00005 | 0.2400 | 0.002 | 0.005 | 0.002 |
| SPM | 0.0300 | 0.01000 | 0.0600 | 1.000 | |||
| 0.0500 | 0.02000 | 0.0001 | 0.500 |
Table 7 Parameters of the RWCE for optimizing GHEN and MEN
| Problem | X | ∆LX | Xmin | ΦeX | Xg | Φg,X | δ |
|---|---|---|---|---|---|---|---|
| GHEN | Q | 100.0000 | 10.00000 | 0.4000 | 100.000 | 0.005 | 0.020 |
| SP | 0.0300 | 0.01000 | 0.1000 | 1.000 | |||
| 0.5000 | 0.00100 | 0.0001 | 1.000 | ||||
| MEN | M | 0.0003 | 0.00005 | 0.2400 | 0.002 | 0.005 | 0.002 |
| SPM | 0.0300 | 0.01000 | 0.0600 | 1.000 | |||
| 0.0500 | 0.02000 | 0.0001 | 0.500 |
| 文献 | 单元数 | 总塔板数 | C |
|---|---|---|---|
| [ | 6 | 28 | 345416 |
| [ | 7 | 28 | 338168 |
| [ | 7 | 28 | 333300 |
| [ | 7 | 21 | 329503 |
| [ | 6 | 24 | 321800 |
| 本文( | 6 | 21 | 318362 |
| 本文( | 6 | 22 | 317013 |
Table 8 Comparison results of case R2S3
| 文献 | 单元数 | 总塔板数 | C |
|---|---|---|---|
| [ | 6 | 28 | 345416 |
| [ | 7 | 28 | 338168 |
| [ | 7 | 28 | 333300 |
| [ | 7 | 21 | 329503 |
| [ | 6 | 24 | 321800 |
| 本文( | 6 | 21 | 318362 |
| 本文( | 6 | 22 | 317013 |
| 算例 | 种群规模 | C | 单元个数 | 总塔板数 | 迭代次数/步 |
|---|---|---|---|---|---|
| R2S3 | 10 | 321086 | 6 | 22 | 4.17×107 |
| 20 | 321623 | 6 | 22 | 2.78×107 | |
| 40 | 321766 | 7 | 27 | 1.39×107 | |
| 60 | 325406 | 7 | 22 | 9.43×106 | |
| 80 | 318362 | 6 | 21 | 6.88×106 | |
| 100 | 334429 | 6 | 24 | 4.92×106 |
Table 9 Comparison of optimization results for case R2S3 at different population sizes
| 算例 | 种群规模 | C | 单元个数 | 总塔板数 | 迭代次数/步 |
|---|---|---|---|---|---|
| R2S3 | 10 | 321086 | 6 | 22 | 4.17×107 |
| 20 | 321623 | 6 | 22 | 2.78×107 | |
| 40 | 321766 | 7 | 27 | 1.39×107 | |
| 60 | 325406 | 7 | 22 | 9.43×106 | |
| 80 | 318362 | 6 | 21 | 6.88×106 | |
| 100 | 334429 | 6 | 24 | 4.92×106 |
| δM | 单元数 | 总塔板数 | C | 优化时间/s |
|---|---|---|---|---|
| 0 | 5 | 24 | 334660 | 431764 |
| 0.100 | 7 | 22 | 321536 | 436478 |
| 0.010 | 6 | 23 | 319785 | 434416 |
| 0.001 | 6 | 24 | 321136 | 430204 |
| 0.002 | 6 | 22 | 317073 | 374296 |
Table 10 The optimization results for R2S3 case study with different accepting imperfect solution
| δM | 单元数 | 总塔板数 | C | 优化时间/s |
|---|---|---|---|---|
| 0 | 5 | 24 | 334660 | 431764 |
| 0.100 | 7 | 22 | 321536 | 436478 |
| 0.010 | 6 | 23 | 319785 | 434416 |
| 0.001 | 6 | 24 | 321136 | 430204 |
| 0.002 | 6 | 22 | 317073 | 374296 |
| 文献 | 单元数 | C | C | C |
|---|---|---|---|---|
| [ | 8 | 85203 | 48797 | 134000 |
| [ | 7 | 82410 | 50913 | 133323 |
| [ | 9 | — | — | 132101 |
| [ | 9 | 81301 | 48599 | 129900 |
| [ | 8 | 73350 | 47367 | 120717 |
| [ | 9 | 77508 | 50299 | 127807 |
| 本文( | 9 | 78338 | 47823 | 126161 |
| 本文( | 9 | 78338 | 47773 | 126148 |
Table 11 Comparison results of case R5S3
| 文献 | 单元数 | C | C | C |
|---|---|---|---|---|
| [ | 8 | 85203 | 48797 | 134000 |
| [ | 7 | 82410 | 50913 | 133323 |
| [ | 9 | — | — | 132101 |
| [ | 9 | 81301 | 48599 | 129900 |
| [ | 8 | 73350 | 47367 | 120717 |
| [ | 9 | 77508 | 50299 | 127807 |
| 本文( | 9 | 78338 | 47823 | 126161 |
| 本文( | 9 | 78338 | 47773 | 126148 |
| [1] | 裴宏斌, 陈理, 都健, 等. 进出口流率变化的多组分质量交换网络综合方法研究[J]. 大连理工大学学报, 2008, 48(6): 793-799. |
| Pei H B, Chen L, Du J, et al. Study of multi-component mass exchange network synthesis with variable flowrates of inlet and outlet[J]. Journal of Dalian University of Technology, 2008, 48(6): 793-799. | |
| [2] | 杨友麒. 质量交换网络[J]. 化工进展, 2007, 26(2): 284-289. |
| Yang Y Q. Mass exchange networks[J]. Chemical Industry and Engineering Progress, 2007, 26(2): 284-289. | |
| [3] | Linnhoff B, Hindmarsh E. The pinch design method for heat exchanger networks[J]. Chemical Engineering Science, 1983, 38(5): 745-763. |
| [4] | El-Halwagi M M, Manousiouthakis V. Synthesis of mass exchange networks[J]. AIChE Journal, 1989, 35(8): 1233-1244. |
| [5] | Gadalla M A. A new graphical-based approach for mass integration and exchange network design[J]. Chemical Engineering Science, 2015, 127: 239-252. |
| [6] | Yanwarizal, Oladosu W A, Wan Alwi S R, et al. A new graphical approach for simultaneous targeting and design of mass exchange networks[J]. Computers & Chemical Engineering, 2020, 142: 107061. |
| [7] | Papalexandri K, Pistikopoulos E, Floudas A. Mass exchange networks for waste minimization: a simultaneous approach: process design[J]. Chemical Engineering Research & Design, 1994, 72: 279-294. |
| [8] | Isafiade A J, Fraser D M. Interval based MINLP superstructure synthesis of mass exchange networks[J]. Chemical Engineering Research and Design, 2008, 86(8): 909-924. |
| [9] | 谢会, 史彬, 鄢烈祥, 等. 列队竞争算法综合质量交换网络[J]. 计算机与应用化学, 2010, 27(12): 1617-1620. |
| Xie H, Shi B, Yan L X, et al. Mass exchange networks synthesis using line-up competition algorithm[J]. Computers and Applied Chemistry, 2010, 27(12): 1617-1620. | |
| [10] | 李绍军, 阳永荣. 利用改进的遗传算法进行质量交换网络的最优综合[J]. 化工学报, 2002, 53(1): 60-65. |
| Li S J, Yang Y R. Mass exchanger networks synthesis using genetic-alopex algorithms[J]. Journal of Chemical Industry and Engineering (China), 2002, 53(1): 60-65. | |
| [11] | Chen C L, Hung P S. Simultaneous synthesis of mass exchange networks for waste minimization[J]. Computers & Chemical Engineering, 2005, 29(7): 1561-1576. |
| [12] | 都健, 高志辉, 陈理, 等. 采用浓度差同步优化的质量交换网络设计[J]. 化工学报, 2007, 58(7): 1768-1775. |
| Du J, Gao Z H, Chen L, et al. Mass exchange network design using simultaneous optimization of composition differences[J]. Journal of Chemical Industry and Engineering (China), 2007, 58(7): 1768-1775. | |
| [13] | Zhou Z Q, Cui G M, Xiao Y. A novel node-based non-structural model for mass exchanger network synthesis using a stochastic algorithm[J]. Journal of Cleaner Production, 2022, 376: 134227. |
| [14] | 薛东峰. 废物最小化为目标的质量集成方法研究[D]. 大连: 大连理工大学, 2001. |
| Xue D F. Study on mass integration for waste minimization[D]. Dalian: Dalian University of Technology, 2001. | |
| [15] | 都健, 李秀峰, 陈理, 等. 超结构法分步综合热集成的质量交换网络[J]. 化工学报, 2010, 61(10): 2636-2643. |
| Du J, Li X F, Chen L, et al. Synthesis of heat integrated mass exchanger networks using step-wise approach based on superstructure[J]. CIESC Journal, 2010, 61(10): 2636-2643. | |
| [16] | 刘琳琳. 多组分体系质量-热量联合交换网络综合研究[D]. 大连: 大连理工大学, 2013. |
| Liu L L. Study on combined mass and heat exchange networks synthesis for multi-component systems[D]. Dalian: Dalian University of Technology, 2013. | |
| [17] | Xu Y, Cui G M, Shen S Q, et al. An efficient two-step optimization method for mass exchanger network synthesis[J]. Chemical Engineering Science, 2023, 273: 118631. |
| [18] | Xiao Y, Cui G M, Xu Y, et al. An efficient and random synthesis method for mass exchange networks with multi-component using a node-based vertical non-structural model[J]. Journal of Cleaner Production, 2023, 416: 137951. |
| [19] | 易智康, 崔国民, 周志强, 等. 棋盘模型同步优化质量交换网络[J]. 计算物理, 2023, 40(4): 500-510. |
| Yi Z K, Cui G M, Zhou Z Q, et al. A chessboard model for simultaneous optimization of mass exchange networks[J]. Chinese Journal of Computational Physics, 2023, 40(4): 500-510. | |
| [20] | Xiao Y, Cui G M. A novel mass-heat exchange network analogy, regression, and synthesis method for mass exchanger networks[J]. Heliyon, 2023, 9(10): e20574. |
| [21] | 肖媛, 陈怡, 刘思琪, 等. 基于广义换热网络的质量交换网络质能比拟及全局优化[J]. 化工进展, 2025, 44(1): 121-134. |
| Xiao Y, Chen Y, Liu S Q, et al. Mass-heat analogy and global optimization of mass exchange network based on generalized heat exchanger network[J]. Process in Chemistry, 2025, 44(1): 121-134. | |
| [22] | Hallale N, Capital cost targets for the optimum synthesis of mass exchange networks[D]. Cape Town: University of Cape Town, 1998. |
| [23] | Hallale N, Fraser D M. Capital and total cost targets for mass exchange networks(part 2): Detailed capital cost models[J]. Computers & Chemical Engineering, 2000, 23(11/12): 1681-1699. |
| [24] | Hallale N, Fraser D M. Capital and total cost targets for mass exchange networks(part 1): Simple capital cost models[J]. Computers & Chemical Engineering, 2000, 23(11/12): 1661-1679. |
| [25] | Comeaux R. Synthesis of MENs with minimum total cost[D]. Manchester, UK: UMIST, 2000. |
| [26] | 杨岭, 崔国民, 周志强, 等. 精细搜索策略应用于质量交换网络综合[J]. 化工学报, 2022, 73(7): 3145-3155. |
| Yang L, Cui G M, Zhou Z Q, et al. Fine search strategy applied to mass exchange network synthesis[J]. CIESC Journal, 2022, 73(7): 3145-3155. | |
| [27] | Szitkai Z, Farkas T, Lelkes Z, et al. Fairly linear mixed integer nonlinear programming model for the synthesis of mass exchange networks[J]. Industrial & Engineering Chemistry Research, 2006, 45(1): 236-244. |
| [28] | Isafiade A J, Fraser D M. Extended interval-based mixed integer nonlinear programming superstructure synthesis of heat and mass exchanger networks[J]. Industrial & Engineering Chemistry Research, 2010, 49(1): 166-179. |
| [29] | Azeez O S, Isafiade A J, Fraser D M. Supply-based superstructure synthesis of heat and mass exchange networks[J]. Computers & Chemical Engineering, 2013, 56: 184-201. |
| [30] | 高志辉. 费用最小的质量交换网络综合研究[D]. 大连: 大连理工大学, 2007. |
| Gao Z H. Study on synthesis of mass exchange network targeting minimum cost[D]. Dalian: Dalian University of Technology, 2007. |
| [1] | Lin LI, Mingmei WANG, Erwei SONG, Wenwen WANG, Yaochang ZHANG, Erqiang WANG. Thermodynamic analysis and optimization of isoprene/n-pentane separation process [J]. CIESC Journal, 2025, 76(6): 2549-2558. |
| [2] | Xiangrui ZHAI, Wei ZHANG, Qianqian ZHANG, Jiuzhe QU, Xufei YANG, Yajun DENG, Bo YU. Active heat transfer enhancement technology for solid-liquid phase change energy storage based on external field disturbance [J]. CIESC Journal, 2025, 76(4): 1432-1446. |
| [3] | Ziyang LI, Nan ZHENG, Jiabin FANG, Jinjia WEI. Performance analysis and multi-objective optimization of recompression S-CO2 Brayton cycle [J]. CIESC Journal, 2024, 75(6): 2143-2156. |
| [4] | Siqi LIU, Zhikang YI, Yuan XIAO, Huanhuan DUAN, Guomin CUI. Simultaneous optimization of combined heat and mass exchange network synthesis considering lean stream bypass [J]. CIESC Journal, 2024, 75(12): 4666-4678. |
| [5] | Xuerong GU, Shuoshi LIU, Siyu YANG. Research on multi-parameter optimization method based on parallel EGO and surrogate-assisted model [J]. CIESC Journal, 2023, 74(3): 1205-1215. |
| [6] | Ling YANG, Guomin CUI, Zhiqiang ZHOU, Yuan XIAO. Fine search strategy applied to mass exchange network synthesis [J]. CIESC Journal, 2022, 73(7): 3145-3155. |
| [7] | Biao HAN, Chao SHANG, Yongheng JIANG, Dexian HUANG. Object-oriented refinery plant-wide scheduling optimization model and program framework [J]. CIESC Journal, 2022, 73(4): 1623-1630. |
| [8] | SHI Xiangcheng, ZHAO Zhijian, GONG Jinlong. Application of genetic algorithm in the global structure optimization of catalytic system [J]. CIESC Journal, 2021, 72(1): 27-41. |
| [9] | SUN Tao, CUI Guomin, CHEN Jiaxing. A structure evolution strategy motivated by large step size for optimization of heat exchanger network [J]. CIESC Journal, 2018, 69(7): 3135-3148. |
| [10] | LIU Yefeng, CHAI Tianyou. The best priority and variable neighborhood search algorithm for production furnace grouping in NdFeB enterprises [J]. CIESC Journal, 2018, 69(3): 1207-1214. |
| [11] | CHEN Xu, MEI Congli, XU Bin, DING Yuhan, LIU Guohai. Biogeography-based learning particle swarm optimization method for solving dynamic optimization problems in chemical processes [J]. CIESC Journal, 2017, 68(8): 3161-3167. |
| [12] | DUAN Shaojun, SUN Yuzhu, SONG Xingfu, YU Jianguo. Optimization of reactive-crystallization process of lithium carbonate based on response surface methodology [J]. CIESC Journal, 2017, 68(11): 4169-4177. |
| [13] | LIU Ruilan, XU Yan, RONG Zhou. Modeling soft sensor based on sparse least square support vector machine [J]. CIESC Journal, 2015, 66(4): 1402-1406. |
| [14] | ZHANG Yunxi, FENG Xiao, LIU Guilian. Pinch point after introducing regeneration process in regeneration recycling water systems [J]. CIESC Journal, 2014, 65(6): 2179-2185. |
| [15] | LI Jing, ZENG Cheng, LIU Yeming, ZHANG Ding. Numerical simulation of spray cooling for extruded plastic pipe [J]. CIESC Journal, 2014, 65(6): 2056-2062. |
| Viewed | ||||||
|
Full text |
|
|||||
|
Abstract |
|
|||||